CN
EN

产品展示

PL-DNR低压接地电阻柜

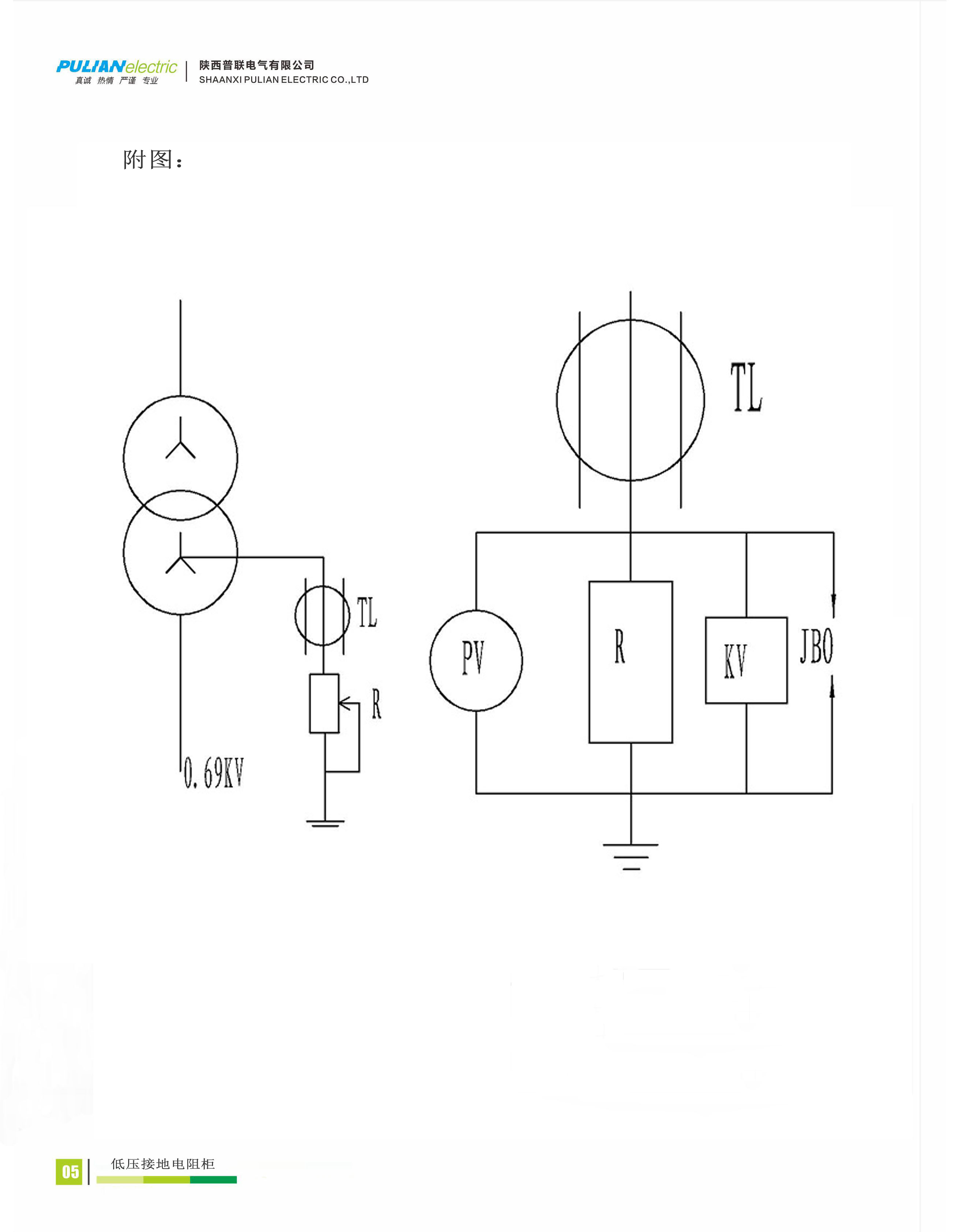
PL-DNR低压接地电阻柜是220V~1000V低压系统中接地用电阻配套装置。为了提高1000V/660V/380V/220V低压厂用电系统供电的质量,减少因经常发生单相接地故障而引起的电动机回路断电,发电厂

型号:PL-DNR

类别:低压接地电阻柜

  • 产品描述
  • 主要功能
  • 基本参数

 PL-DNR低压接地电阻柜是220V~1000V低压系统中接地用电阻配套装置。为了提高1000V/660V/380V/220V低压厂用电系统供电的质量,减少因经常发生单相接地故障而引起的电动机回路断电,发电厂的主厂房内低压用电系统应该采用高阻接地,这样不仅避免了单相接地时不必立即跳闸,而且当采用熔断器作为保护电器时,可减少电动机两相运行时烧毁的机率。以前低压系统主要采用直接接地方式或不接地方式。如果系统采用直接接地方式时,当发生一相接地故障,直接接地系统的中性点电压保持不变,但是系统中性点电流过大,易损坏中性点接地绝缘,烧毁中性点系统。如果系统采用不接地方式时,产生的过电压倍数比较高,由于弧光和铁磁谐振过电压使健全相的相电压升高4-7倍,这对电缆、开关柜的绝缘和热稳定都构成较大威胁。
  我国的《煤矿安全规程》明确规定:中性点直接接地的变压器或发电机不允许直接向井下供电。也就是说,煤矿井下电网690V系统的中性点不允许直接接地。原来主要用消弧线圈方式接地,近年主要采用接地电阻方式。当安装中性点接地电阻柜后,发生非金属性接地时,受接地点电阻的影响,流过接地点和中性点的电流比金属性接地时有显著降低,同时,健全相电压上升也显著降低,零序电压值约为单相金属性接地的一半。


PL-DNR低压接地电阻柜主要用于低压柴油发电机组220V、火力发电厂380V、煤炭企业660V等电力系统或电力用户1000V的低压系统中。 PL-DNR低压接地电阻柜是220V~1000V低压系统中接地用电阻配套装置。为了提高1000V/660V/380V/220V低压厂用电系统供电的质量,减少因经常发生单相接地故障而引起的电动机回路断电,发电厂的主厂房内低压用电系统应该采用高阻接地,这样不仅避免了单相接地时不必立即跳闸,而且当采用熔断器作为保护电器时,可减少电动机两相运行时烧毁的机率。以前低压系统主要采用直接接地方式或不接地方式。如果系统采用直接接地方式时,当发生一相接地故障,直接接地系统的中性点电压保持不变,但是系统中性点电流过大,易损坏中性点接地绝缘,烧毁中性点系统。如果系统采用不接地方式时,产生的过电压倍数比较高,由于弧光和铁磁谐振过电压使健全相的相电压升高4-7倍,这对电缆、开关柜的绝缘和热稳定都构成较大威胁。   我国的《煤矿安全规程》明确规定:中性点直接接地的变压器或发电机不允许直接向井下供电。也就是说,煤矿井下电网690V系统的中性点不允许直接接地。原来主要用消弧线圈方式接地,近年主要采用接地电阻方式。当安装中性点接地电阻柜后,发生非金属性接地时,受接地点电阻的影响,流过接地点和中性点的电流比金属性接地时有显著降低,同时,健全相电压上升也显著降低,零序电压值约为单相金属性接地的一半。

Copyright © 2016-2011 陕西普联电气有限有限公司 版权所有 陕ICP备案号:0149635